发布时间:2021-09-9 阅读量:1612 来源: 我爱方案网 作者: 我爱方案网整理
电流采样单元是在电磁炉工作时提供给单片机电流采样信号的采样电路。单片机时刻检测输入电流的变化,根据检测到的电流采样信号,自动调整PWM信号,使电磁炉做输出功率的恒定处理,单片机也会根据检测电流采样信号的变化来检测电磁炉的输入电流,从而自动做出各种动作。当单片机在同步电路检测到合适的有锅具的脉冲数后,将会用0.5~2s的时间来检测电流的变化,通过电流变化的差值确定加热锅具的材质、加热面积的大小尺寸是否符合加热要求,当电流采样信号变化过大时,单片机做无锅具的判断。现在市场上主流的电磁炉电路中有两种常用的电流采样单元电路,分别是采用电流互感器采样的电流采样单元和采用电阻压降采样的电流采样单元。下面将分别介绍这两种采样电路的工作原理。
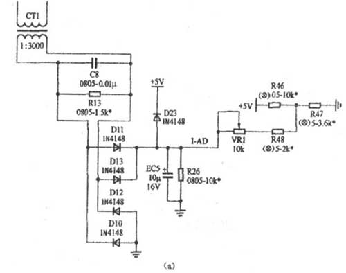
(1)采用电流互感器采样的电流采样单元如下图(a)所示。电流互感器CT1二次测得的交流电压,经过D10~D13组成的桥式整流器整流。经EC5平滑后的直流电压送到CPU的I-A/D口,CPU根据此电压信号的变化来检测电磁炉的输入电流。电流互感器CT1的匝数比为1:3000,匝数比大,则其在大电流的工作时感应出来的电流线性好。VR1是0~10kΩ的可调电阻,主要用来调整因为结构误差引起的功率偏差,也可通过调节此电阻来改变电流检测的基准,达到调节电磁炉输出功率大小的目的。当VR1阻值增大时,相应的电流检测的电压会提高。在CT1初级电流一定的情况下,CT1次级感应出来的电压相应提高,程序根据A/D口模拟量信号的变化进行相应的控制,根据软件恒功的要求,功率会相对下降。

(2)采用电阻采样的电流采样单元如下图(b)所示。电阻R320是串接在IGBT管e极与电源负极之间的采样电阻,一般选取0.01Ω,使其在通过10A电流时压降达到0.1V的技术要求。比较器IC4A和外围电路组成放大系数为100倍的正向直流放大器,在VR端即可获得放大100倍后的电流采样电压,此电压送到CPU的I-A/D口,使单片机做出相应动作。可变电阻VR作用与电流互感器采样的电流采样单元中的VR1作用相同,在此不在复述。

晶振的启动时间,通常是指其通电后进入稳定振荡状态所需的时间。若启动时间过长,可从以下五个常见的影响因素方面进行优化。
RTC(Real-Time Clock,实时时钟)芯片作为一种独立的专用计时器件,其核心功能包括提供稳定的日历时钟、在主电源断电后持续运行、支持定时中断以及输出高精度时间戳,为各类嵌入式系统提供可靠的时间基准。
时钟系统是保障微控制器(MCU)稳定运行的核心,而晶振作为关键时钟源,主要分为无源晶振与有源晶振两种类型。下面将围绕工作原理、硬件接口、电气特性及其在MCU中的适配场景等维度,系统解析这两类晶振与MCU之间的关联逻辑。
恒温晶振(Oven Controlled Crystal Oscillator,简称OCXO)是高精度频率源的核心组件,选用切型更优(如SC切、AT切高精度型)、封装应力极小的高Q值晶片,通过恒温槽的超精密控温,让晶振始终工作在零温度系数点,几乎消除温度引发的频率漂移。
晶振倍频干扰(即高次谐波辐射)是电磁兼容(EMC)设计中非常棘手的问题,通常表现为基频25MHz的5次、7次谐波(如125MHz、175MHz等)处辐射超标。该问题源于晶振输出方波信号包含丰富的高次谐波成分,若PCB布局不当,晶振及其走线极易构成高效辐射天线,导致电磁干扰增强。